Как сделать своими руками термовоздушную паяльную станцию
Купить паяльную станцию с феном не каждому по карману, хотя ИК-станции стоят ещё больших денег, поэтому самый простой путь – собрать её своими руками. Однако, следует помнить, что такие воздушные паяльные станции обладают определёнными недостатками:
- Потоком воздуха можно случайно сдуть маленькие детали.
- Поверхность прогревается неравномерно.
- Для разных случаев требуются дополнительные насадки.
Паяльный фен своими руками: универсальная схема
Термофен – специальное устройство, которое нагревает место пайки потоком горячего воздуха.
Проще всего собрать прибор с феном на вентиляторе, а в качестве нагревателя использовать спираль.
Универсальная паяльная станция с феном
Если покупать нагреватель механический, то он достаточно дорогой. И при резких перепадах температур может простой треснуть. Не все могут самостоятельно сконструировать компрессор. В качестве поддувала можно использовать обычный малогабаритный вентилятор. Подойдёт кулер от домашнего ПК. Для знакомства с устройством такого прибора изучим схему паяльной станции своими руками.
Схема паяльной станции с феном состоит из основного блока и манипулятора-термофена, в котором происходит нагревание воздуха
Вентилятор расположим около термофена. К нему аккуратно присоединяем трубку для подачи тёплого воздуха. На торце кулера вытачиваем отверстие под сопло. С противоположной стороны кулер необходимо закрыть, чтобы обеспечить необходимую тягу.
Для более точечного направления тёплого воздуха можно приобрести готовые насадки на сопло термофена
Теперь подошла очередь сборки нагревательного элемента. Для этого необходимо накрутить нихромовую проволоку спиралью на основание нагревателя. Причём витки обязательно не должны касаться друг друга. Витки наматываются с учётом того, что сопротивление должно быть 70-90 Ом. Основание выбирают с плохой теплопроводностью и хорошей стойкостью к большим температурам.
Приступаем к поиску деталей для сопла. Лучше всего для этого подойдёт труба из керамики или фарфора. Оставляем небольшой зазор между стенками сопла и спиралью. Сверху поверхность обматываем изоляционными материалами. Можно использовать асбестовый слой, стекловолокно и т.д. Это увеличит высокое КПД фена, а также позволит брать его руками, не получив ожог. Крепим нагревательный элемент так, чтобы воздух подавался в трубку, а нагреватель находился точно посередине внутри сопла.
Система управления паяльной станцией
Для сборки системы управления самодельной паяльной станции типа фен своими руками в ней необходимо разместить два реостата: один регулирует входящий поток, другой − мощность нагревательного элемента. А вот выключатель обычно делается один как для нагревателя, так и для нагнетателя.
Варианты подключения системы управления к термофену.
Здесь очень важно правильно подключить провода, чтобы они соотносились с реостатами. Затем присоединяем термофен так, чтобы провода соответствовали нужным реостатам и выключателю. Затем присоединяем термофен так, чтобы провода соответствовали нужным реостатам и выключателю
Затем присоединяем термофен так, чтобы провода соответствовали нужным реостатам и выключателю
Затем присоединяем термофен так, чтобы провода соответствовали нужным реостатам и выключателю.
Сборка и настройка работы паяльной станции
Мощность паяльной станции, как мы уже замечали выше, обычно находится в пределах от 24 до 40 Ватт. Однако если вы планируете паять шины питания и проводники, то мощность прибора должна быть увеличена от 40 до 80 Ватт.
А вот паяльные инструменты на 100 Ватт и больше, как правило, используют для крупногабаритных конструкций из цветмета, которые, в принципе, обладают значительной теплопроводностью
Подробнее о том, как паять феном от паяльной станции, смотрите в этом видео.
Watch this video on YouTube
Современная конструкция ИК паяльного оборудования
Современная технология ИК пайки используется в трех разных вариантах, для каждого из которых выведен свой отдельный вид излучающего оборудования: ламповые установки, панельные устройства и станции комбинированного типа.
Ламповые излучатели воздействуют сразу на несколько участков. В конструкцию ламповых устройств входит сразу несколько нагревателей размещенных в нижней и верхней части транспортера, на который устанавливается плата. В зоне оплавления расположено большое число ламп, закрепленных в рефлекторные отражатели. При такой комбинации создается большая плотность ИК излучаемого потока. На участке предварительного подогрева расположение ламп более редкое. Нагрев платы происходит плавно с равномерным распределением температуры по всей ее поверхности. Чтобы убрать появляющиеся летучие вещества на входе и выходе из нагреваемого участка установлены вентиляторы. На выходе также расположена система принудительного охлаждения объекта пайки.
Панельные инфракрасные станции схожи с ламповыми устройствами пайки. Нагревателями в данном случае выступают инфракрасные панели с разной мощностью, что дает возможность регулировать температуру и период нагревания. ИК панели состоят из трех слоев. Лицевой слой направляется на плату, и может быть изготовленным из стекла, керамики или металла. Зависимо от используемого материала лицевая сторона может функционировать как вторичный излучатель или как прозрачное окно. В первом случае выполнять нагрев будет не сам нагревательный элемент, а материал, из которого выполнен лицевой слой. Вторичный слой произведен из фольги либо проволоки высокого сопротивления смотанной в спираль. Третий элемент выполняет функцию изоляции и изготовлен из керамического тугоплавкого состава.
Зачастую используются ИК панели производящие средний и дальний диапазон излучения. Устройства такого типа способны вырабатывать температуру до 450 градусов. Керамические панели в своем составе имеют камеры с содержанием воздуха либо инертного газа. По этой причине 60% тепла к плате поставляется конвекционным способом, а 40% ИК лучами. Незначительная разность температур излучающего устройства и нагреваемой платы обеспечивает равномерное нагревание.
В панельных инфракрасных установках нагрев осуществляется излучением и конвекцией, потому как ИК лучи имеющегося спектра поглощаются воздухом. Данные устройства могут иметь несколько зон предварительного разогрева с нагревателями расположенными с одной либо сразу с нескольких сторон. Большее количество нагревательных участков дает возможность увеличить скорость конвейера. Панели при нагреве создают равномерную подачу температуры и не чувствительны к загрузкам зоны нагрева. Минусом таких устройств есть замедленное реагирование на изменения в режимах тепловой подачи. Металлические панели характеризуются высокой подачей температуры в центральной части нагревателя и низкой в районе кромок, а приборы с прозрачной лицевой поверхностью наоборот имеют высокие температурные показатели в краевых участках.
Наибольшими преимуществами обладает ИК пайка комбинированного типа с лампами и панелями. Данные устройства обладают оптимальным числом нагреваемых зон. Первая и вторая зоны производят предварительное нагревание с помощью ИК панелей, которые обеспечивают равномерный нагрев и быстрый выход на заданный режим. Расплавка припойной пасты происходит на третьем участке благодаря действию инфракрасных ламп. Затем, в четвертой зоне плата охлаждается и транспортируется при наличии ленточного конвейера. Обычно в конструкцию комбинированного оборудования входят встроенные микропроцессорные системы для возможности автоматического управления режимами нагрева с помощью специальных программ. Вся информация о пайке и ее результатах выводится на дисплей. В компьютерной памяти сохраняется вся информация о типовых режимах пайки печатных плат самых разнообразных типовых размеров. Паяльные станции, принадлежащие к комбинированному типу, могут быть полностью автоматическими и полуавтоматическими.
Как пользоваться паяльником
Проведение демонтажа радиодеталей таким устройством не представляет трудностей. Время выхода устройства на рабочий режим составляет 30 секунд. Время демонтажа микросхемы с 200 ножками — от 15 до 30 секунд. В качестве нижнего подогрева лучше всего использовать утюг. Применение ИК-паяльника в комплексе с утюгом позволяет сильно ускорить выпаивание деталей и смягчает его. В процессе работы устройство требуется держать на расстоянии 15 мм от прикуривателя.
При осуществлении работ не следует жалеть канифоли. Большое ее количество облегчает выпайку компонентов радиоплат и ускоряет ее. Канифоль начинает кипеть при 250°C. Во время работы не следует допускать чрезмерного ее испарения и кипения.
При ремонте деликатных микросхем необходимо накрывать корпус. Не рекомендуется оставлять устройство включенным, т.к. оно работает на пределе возможностей.
Инфракрасные паяльные станции: что это?
Многие специалисты в вопросе, какая паяльная станция лучше, делают выбор в пользу инфракрасных паяльных агрегатов. В этом оборудовании вместо потока горячего воздуха для нагревания деталей используются инфракрасные волны, передаваемые посредством невидимого глазу безопасного излучения. Подобные паяльные станции подходят для работы с любыми компонентами, так как обеспечивают локальный нагрев элементов даже в условиях ограниченного пространства плат. Современные инфракрасные приборы, например, от компаний Achi, Scottle и Jovy, представляют собой сложные многофункциональные комплексы, оснащенные системами охлаждения, мониторами для трансляции параметров работы, панелями управления и т.д. По сравнению с термовоздушными паяльными станциями они обладают следующими преимуществами:
- возможностью работы со сложнопрофильными деталями различного типа;
- отсутствием необходимости подбора насадок для определенного вида работ;
- равномерным нагревом поверхности пайки.

Инфракрасная паяльная станция ACHI IR-6500
Основные недостатки инфракрасных паяльных станций – это их высокая стоимость и сложность. Но следует понимать, что это оборудование считается профессиональным, и его функционал может остаться невостребованным в бытовых условиях.
service-gsm.ru
Часто в своих видеороликах канал Sovering TVi рассказывал о том, что собирается собрать инфракрасную паяльную станцию. Уже практически заключительный этап перед тем, как ее будем собирать окончательно.
Радиодетали, паяльные станции ИК и другие в этом китайском магазине.
Перед тем, как все собирать, прикупил сопутствующие материалы — термопара, для измерения температуры. Вакуумный пинцет тоже прикупил, обзор попозже. Он уже есть готовый, нужно смонтировать, не было времени. Димеры, эти 2 димера, тоже обзорчик делал, кому интересно можете посмотреть на канале. Еще прикупил такие трафареты.

Купил универсальные, так пока учиться пробовать, поэтому такие. В комплекте еще была такая, тоже обзор чуть попозже, материал уже есть нужно обработать и сделать.
Верхний нагреватель сделал из блока питания старого, такой маленький валялся. Его раскрутилась, чтобы показать вам, что внутри. Все припаял, спаял, скрутил. Сюда поставим где-нибудь диммер, чтобы можно было не выносить на переднюю панель, а управлять напрямую. Отдельно управляться с кнопкой с отдельным шнуром питания. Нижний нагреватель со своим питанием и тоже потом, если что-то не понравится, переделывать. Пока все так выглядит. Тоже и коробку переделывать.
Он будет прикручивается сюда и штанга. Такая ножка. Дроссель, точнее блок питания для лампочки подсветки. Подсветку нормальную, тоненькую. Блок питания для нее, еще дополнительный свет. Про диммеры рассказал, кнопочку включения питания для нижнего нагревателя какую-то из этих. Уголки, на которых ляжет верхний лист, снимем верхний лист посмотрим, что внутри, из чего его собрал. Эту штучку открутим.
Продолжение с 4 минуты про самодельную рабочую ИК паяльную станцию.
Вторая часть
Термовоздушные станции
Чтобы заработала термовоздушная паяльная станция, катушка индуктивности потребуется с хорошей проводимостью. Параметр номинальной частоты обязан быть на уровне 44 Гц. Дополнительно следует подобрать качественный регулятор для изменения мощности электроинструмента. В качестве насадки обычно используются контакты. Для стабильности исходящей волны резисторы, как правило, устанавливаются ортогонального типа.
Параметр ширины пропускания у них в среднем достигает 55 мк. Чтобы хорошо работа паяльная станция, модулятор на нее подбирается, исходя из типа катушки индуктивности. Если планируется делать электроинструмент средней мощности, то модулятор, как правило, используется саморегулирующий. Обкладка для него применяется довольно редко. Однако для сохранения линейности многие специалисты советуют использовать специальные операционные блоки. Таким образом, разогрев контакта происходит довольно быстро. Температуру за счет данного элемента удастся повысить максимально до 200 градусов.
Благодаря этому работать со стальными поверхностями станет очень удобно. Разъем для заземления целесообразнее подбирать мультисистемный. В данном случае параметр отрицательного сопротивления не должен превышать 44 Ом. Использовать трехжильные кабеля для подачи электроэнергии специалисты не рекомендует. В этом плане лучше доверится четырехжильным типам.
Инфракрасная
Инфракрасную станцию также вполне реально изготовить самостоятельно. Для этой цели понадобится:
- паяльник;
- блок питания от ПК;
- автомобильный прикуриватель.
Блок питания можно использовать старый. Понадобится только одна рабочая линия с напряжением в 12 вольт. Особой мощности не требуется. От паяльника понадобится только деревянная ручка. Ее можно использовать и от любого другого прибора или изготовить самостоятельно. Первым делом необходимо разобрать прикуриватель, чтобы добраться до нагревательного элемента, который находится внутри. На фото показано, как он выглядит.

Следующая задача заключается в том, чтобы закрепить ручку от прикуривателя на рукоятке от паяльника. Для этого можно воспользоваться клеем. Далее необходимо просверлить отверстие в ручке от прикуривателя, чтобы через отверстие можно было подвести питающие провода. Когда провода подведены, можно собрать модуль прикуривателя с керамической проставкой, как показано на фото ниже.

Закрепить всю конструкцию на рукоятке можно с помощью дополнительной металлической пластины. Когда все готов провода подключаются к блоку питания на вывод в 12 вольт. Готовый вариант мини-станции показан ниже на фото.

Станция получается компактной, поэтому ее легко транспортировать и можно запитать от любого источника, который способен выдать 12 вольт постоянного тока. Это может быть даже аккумулятор, поэтому станция получилась полностью автономной. Если собрать небольшой блок из литий-ионных аккумуляторов 18650 с преобразователем на 12 вольт и установить контроллер зарядки, то цены такой станции не будет.

Нагрев мини-станции происходит практически моментально, а максимальная температура может превышать 400 градусов. Выпайке поддаются небольшие элементы, например, конденсаторы и транзисторы, как видно на фото ниже.

Расстояние до платы при пайке должно быть не меньше 10 мм. Кроме миниатюрных SMD элементов, станция с легкостью справляется и с микросхемами в корпусах SOEC. На фото ниже видно прямое тому доказательство.

Также без особых сложностей можно выпаять и более крупные компоненты. Станцию можно немного доработать, чтобы получился удобный вариант для работы. Одним из модулей, который легко использовать дополнительно является диммер, как видно на фото ниже.

Его предназначением является возможность регулировка мощности паяльной станции. В качестве источника питания можно использовать не блок питания от ПК, а блок питания для светодиодной ленты, как видно на фото ниже. Его легко приобрести в любом магазине электротоваров. Общая мощность станции составляет примерно 50 Вт, сила тока, которая потребуется для ее работы достигает 6 ампер. Это стоит учитывать при выборе блока питания.

Минусом такой паяльной стации можно считать отсутствие контакта с элементом, который подвергается пайке. Из-за этого нет возможности убрать излишек припоя, а также невозможно поправить деталь, если она была спозициоинрована со смещением, а припой еще не остыл. Желательно предусмотреть отдельную кнопку включения на рукоятке, которая предотвратит перегревание прикуривателя. Во время работы такой станцией, необходимо держать манипулятор под углом в 90 градусов к элементу, который паяется. Это даст возможность воздействовать на него всей областью нагревателя равномерно.

Дополнительно для успешной пайки мелких элементов понадобится набор пинцетов. Их губки обязательно должны быть острыми, чтобы было легче захватывать миниатюрные компоненты. Кроме того, не обойтись без устройства, которое называется «третья рука». Есть множество его вариаций, но основное предназначение везде одинаковое. Оно заключается в удержании припаиваемых проводов или целых микросхем. Чтобы было легче рассмотреть мелкие компоненты, необходимо хорошее увеличительное стекло или микроскоп. Неотъемлемой частью инструментария мастера является хорошее освещение. Желательно, если оно будет основано на светодиодах, которые не имеют мерцания при работе. Во время пайки с использованием станции не обойтись без флюса. Это специальный раствор, который улучшает адгезию и очищает металл для пайки. Вариант инфракрасной паяльной станции с нижним подогревом также можно собрать самостоятельно. Об этом есть видео ниже.
Способ №2. Бесконтактная паяльная станция
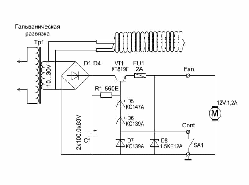
Как показывает практика, далеко не всегда нагревом жала можно воздействовать на любые элементы платы, к примеру, к тем же smd деталям крайне трудно подобраться. В таких ситуациях используется паяльный фен, направляющий поток горячего воздуха на ножки.
Несмотря на схожесть, переделать обычное устройство для сушки волос в инфракрасную станцию не получится, так как рабочая температура должна достигать 500 — 800ºС. Для сборки такой паяльной станции вам понадобится компрессор для подачи воздуха, нагревательный элемент, корпус для элементов управления, сопло, понижающий трансформатор, выпрямитель, блок управления скоростью подачи воздуха.
Принципиальная схема такой паяльной станции приведена на рисунке ниже:

Рис. 2: электрическая схема термофена
Принцип действия паяльной станции основан на воздействии инфракрасного излучения от нагревательного элемента непосредственно в область пайки. Компрессор подает воздух от нагревателя через сужающееся сопло, создавая эффект турбины, производительность насоса желательно обеспечить в пределах от 20 до 30 л в минуту.
При изготовлении инфракрасной станции существует два способа для ее выполнения — ручная модель или стационарная. Первый вариант подходит в тех ситуациях, когда корпус ИК паяльной предвидится относительно небольших размеров и будет удобно помещаться в руке. Второй способ подойдет для крупногабаритных приспособлений, в которых станция установлена неподвижно, а заготовка перемещается под соплом.
Рассмотрим такой пример изготовления паяльной станции бесконтактного типа:
- Намотайте нагревательную спираль из нихромовой проволоки, в данном случае используется диаметром 0,8мм. Можете взять и другой вариант, к примеру, от электрической плиты.
Рис. 3: намотайте нагревательный элемент
- Для намотки используйте жесткий каркас, укладывайте витки вплотную, но не делайте нахлестов и следите за тем, чтобы не закоротить намотку. Чем меньше диаметр проволоки у вас получится, тем эффективнее будет идти нагрев, достаточно будет спирали с наружным диаметром 8 – 10 мм.
- В данном примере изготавливаются несколько спиралей, соединяемых параллельно для повышения температуры нагрева.
- Установите полученную спираль на цилиндрический каркас из негорючего материала.

Рисунок 4: поместите спирали на диэлектрический элемент Предварительно удалите с каркаса все лишнее но если он уже готов, можете сразу осуществлять намотку.
- Изготовьте металлический стакан для нагревательного элемента, в этом примере изготовления паяльной станции мы сделаем его из корпуса пальчиковой батарейки.
- Из куска телескопической антенны от радиоприемника сделайте сопло, один край которого нужно расплескать и надеть на шайбу.
Рис. 5. Наденьте шайбу
- Прикрутите шайбу сопла к стакану из батарейки при помощи соразмерных болтов.
Рис. 6: прикрутите сопло к стакану
- Поместите внутрь стакана между спиралью и стенками термоизоляционный материал, чтобы предотвратить перегревание наружных деталей.
- Соберите диодный мост из четырех полупроводниковых элементов, если под рукой уже есть готовая сборка, можете использовать и ее.
- Изготовьте блок питания из понижающего трансформатора и выпрямительного агрегата, ваша задача получить на выходе низкое напряжение для снижения вероятности поражения электротоком. В рассматриваемом примере получается около 10 – 15В, мощность трансформатора составляет 150Вт. Аналогичная модель может браться с готового оборудования.
- Корпус для паяльной станции мы изготовим из обычной пластиковой бутылки. В данном примере нам нужен прозрачный пластик, так как в нем легче подключать блок питания, нагнетатель воздуха и плату управления.
Рис. 7. соедините все элементы в корпусе
- Подключите куллер и нагревательную спираль к выводам блока питания, подсоедините регулятор напряжения.
Рис. 8. установите кулер
Регулировка мощности теплового потока может осуществляться либо по скорости подачи воздуха, либо по уровню напряжения, подаваемого на нагреватель.
Подключите шнур питания к выводам трансформатора – паяльная станция готова к использованию.
Рис. 9: паяльная станция готова
Паяльная станция своими руками
Подобрав необходимые составляющие, можно сделать устройство самостоятельно. На начальном этапе определяются со схемой управления и типом воздействия: контактный, бесконтактный или комбинированный.
Схема
При выборе схемного решения определяются, какой будет станция: аналоговой или цифровой. В первых схемах используется принцип «OFF/ON». При достижении заданной температуры после включения подача напряжения прекращается. После остывания рабочего элемента нагрев жала возобновляется. Решение осуществляется с помощью реле или электронного ключа.
В цифровом варианте управление осуществляет микроконтроллер, в программе которого реализован ПИД – регулятор (устройство с обратной связью в управляющей цепи). При таком же способе управления, как у аналогового варианта, здесь меняется подводимая мощность. Она всегда рядом с номинальным значением. Если температура жала чуть ниже выставленного значения, то мощность нагрева небольшая. Регулятор не торопится её повышать. Как только разность резко увеличивается, то ПИД повышает мощность нагрева.
Необходимые инструменты и материалы
Паяльная станция своими руками собирается по схеме, состоящей из двух блоков:
- платы усилителя мощности;
- блока питания устройства.
Для самодельных паяльных станций ещё понадобятся:
- корпус устройства – подойдёт от старой автомагнитолы;
- дисплей (вольтметр цифровой);
- паяльник;
- печатные платы.
За образец берут одну из рабочих моделей подходящей конструкции.
Усилители мощности
Они же – устройства управления станцией. Схему выполняют на микросхеме lm358. Это операционный сдвоенный усилитель. У него одно плечо работает как компаратор, а второе – как усилитель термопары.

Усилитель на микросхеме lm358
Микросхема собирается на печатной плате. Её можно изготовить самостоятельно из фольгированного текстолита.

Схема станции на базе lm358
Блоки питания
Питание станции осуществляется напряжением 24 В, на базе микросхемы IR2153 или другой с подходящими параметрами.

Блок питания, выполненный на IR2153
При желании, можно обойтись внешним источником питания 24 В, выдающего ток до 4 А.
Устройство, собранное на этом операционном усилителе, работает следующим образом. Сначала паяльник не нагрет. Инвертирующий вход компаратора не имеет напряжения, на выходе у него – питающий плюс, который открывает транзистор. Спираль нагревается и приводит к увеличению значения напряжения на термопаре. На выходе напряжение станет равно нулю тогда, когда напряжения на входах компаратора сравняются. Транзистор закроется, паяльник начнёт остывать. Датчик отметит снижение нагрева, и цикл снова повторится.
Для контроля температуры устанавливается электронный вольтметр. Он калибруется подстроечным сопротивлением при помощи термопары в мультиметре.
Arduino
Это программируемый контроллер на языковой версии С++, имеющий дополнительные методы обработки входящей и исходящей информации. К его разъёмам подключаются различные устройства. В нашем случае – датчик температуры. Ардуино считывает его показания и, обработав, управляет устройством. Микроконтроллер подключается к компьютеру. На ардуино устанавливается ПО, которое выполняет регулировку температуры и мощности.
Настройка
Собранная схема особой настройки не требует, главное – не перепутать полюса питания и правильно подключить термопару.
Для контроля температуры устанавливается электронный вольтметр. Он калибруется подстроечным сопротивлением при помощи термопары из комплекта тестового мультиметра. Если мультиметра нет, то выключается нагретый паяльник, остывает до комнатной температуры. Регулировкой резистора выставляют температуру комнаты, ориентируясь по термометру или данным сотового телефона. Дальше вновь нагревается паяльник и выключается ещё раз с проверкой выставленного значения.
Виды паяльных станций
Современный рынок предлагает радиолюбителям огромное количество всевозможных видов аппаратуры для пайки с разной комплектацией.
В большинстве случаев станции для пайки делятся на:
- Контактные станции.
- Цифровые и аналоговые устройства.
- Индукционные аппараты.
- Бесконтактные устройства.
- Демонтажные станции.
Первый вариант станций представляет собой паяльник, подключенный к блоку регулировки температуры.

Электрическая схема паяльной станции.
Контактные паяльные устройства делятся на:
- устройства для работы со свинцовосодержащими припоями;
- устройства для работы с безсвинцовыми припоями.
Устройства для пайки, позволяющие плавить безсвинцовый припой, обладают мощными нагревательными элементами. Такой выбор паяльников обусловлен высокой температурой плавления припоя без свинца. Безусловно, благодаря наличию регулятора температуры, подобные аппараты применимы для работы со свинцовосодержащим припоем. Аналоговые аппараты для пайки регулируют температуру жала при помощи термодатчика. Как только наконечник перегревается, питание отключается. При остывании сердечника питание вновь подается на паяльник и начинается нагрев.
Цифровые устройства управляют температурой паяльника при помощи специализированного ПИД регулятора, который в свою очередь подчиняется своеобразной программе, заложенной в микроконтроллер.
Отличительной особенностью индукционных устройств является нагрев сердечника паяльника при помощи импульсной катушки. В процессе работы происходят колебания высоких частот, образующие в ферромагнетиковом покрытии аппаратуры вихревые токи.
Остановка нагрева происходит из-за достижения ферромагнетиком точки Кюри, после которой меняются свойства металла и прекращается эффект от воздействия высоких частот.
Бесконтактные аппараты для пайки делятся на:
- инфракрасные;
- термовоздушные;
- комбинированные.
Самодельная инфракрасная паяльная станция состоит из нагревательного элемента в виде кварцевого или керамического излучателя. Инфракрасные паяльные станции, по сравнению с термовоздушными, обладают следующими ощутимыми преимуществами:
- отсутствие необходимости в поиске насадок на паяльный фен;
- хорошо подходят для работы со всеми видами микросхем;
- отсутствие термической деформации печатных плат из-за равномерного прогрева;
- радиодетали не сдуваются воздухом с платы;
- равномерный прогрев места пропая.

Зависимость температуры от времени пайки. В большинстве случаев инфракрасные аппараты состоят из:
- верхнего керамического или кварцевого нагревателя;
- нижнего нагревателя;
- стола для поддержки печатных плат;
- микроконтроллера, управляющего станцией;
- термопар для контроля текущих температур.
Термовоздушные станции для пайки используются для монтажа радиодеталей. В большинстве случает термовоздушными станциями удобно паять компоненты, находящиеся в SMD корпусах. Такие детали имеют миниатюрные размеры и хорошо паяются по средствам подачи на них горячего воздуха из термофена.
Комбинированные устройства, как правило, сочетают в себе несколько видов паяльного оборудования, например, термофен и паяльник.
Демонтажные станции комплектуются компрессором, работающим на втягивание воздуха. Такое оборудование оптимально подходит для снятия излишков припоя или демонтажа ненужных компонентов на печатной плате.
Все мало-мальски приличные станции для пайки компонентов в разных корпусах, имеют в наличие такое дополнительное оборудование:
- лампы подсветки;
- дымоуловители или вытяжки;
- пистолеты для демонтажа и всасывания излишков припоя;
- вакуумные пинцеты;
- инфракрасные излучатели для прогрева всей печатной платы;
- термофен для прогрева определенного участка;
- термопинцет.
Назначение
Чтобы создать современный гаджет или иное изделие, в основе которого используются микросхемы, нужно выполнить качественные швы в ограниченном пространстве. Пайка некоторых деталей производится при значительном усилении, даже под микроскопом. Только наличие паяльной станции дает возможность добиваться удовлетворительных характеристик в работе.
Покупные станции обязательно включают в состав несколько основных компонентов:
- Контрольно-управляющий модуль. Он помогает пользователю ориентироваться на режимы работы: сила тока, напряжение, температура жала, расход воздуха и ряд иных показателей.
- Паяльник, способный расплавлять определенный тип припоя. Перегрев гораздо выше заданных значений вызывает образование шлака, который не позволяет добиваться приемлемого качества.
- Пинцет с внутренним нагревателем способен помочь в монтаже и демонтаже микроэлементов и SMD-компонентов.
- Фен с терморегулятором для прогрева локального пространства и пайки групп контактов (микросхем) окажет помощь в сложном пространстве.
- Инфракрасный тепловой источник для прогрева большой площади на платах, а также групповой монтаж.
- Направленный тепловой излучатель для точечного нагрева пространства поможет выполнить миниатюрную работу.
- Приспособления для отсоса припоя после выпайки деталей.
- Вспомогательная арматура, держатели, специальные приспособления для пространственного соединения деталей. Антистатические устройства для мастера, а также коврики для размещения деталей и комплектующих.
Кроме перечисленного, станции комплектуются стойками для размещения инструмента с пружинными держателями. В зависимости от сложности и комплектации меняется цена на установку.
Применение и устройство
Инфракрасный паяльник используется в основном при условиях отсутствия доступа к заменяемым компонентам. Применяется при замене мелких деталей, основным достоинством является отсутствие нагаров и прочих отложений, как при работе обычным паяльником, а также малая возможность повредить соседние элементы. Для домашнего использования возможно изготовить паяльник своими руками, используя прикуриватель от автомобиля.

Инфракрасная паяльная станция промышленного производства
Работа устройства происходит при питании 12 вольт, такое напряжения возможно получить путем использования преобразователя или не нужного блока питания для компьютера.
Изготовление
Перед сборкой паяльной станции, извлекается из корпуса прикуривателя нагревательный элемент. К контактам питания присоединяются провода питания, к центральному проводу возможно подвести медный провод с изоляцией. Сделать паяльник не составит большого труда, достаточно изолировать соединение на расстоянии от нагревательного элемента, возможно использовать термоусадочную трубку.

Термоусадочная трубка
Корпус производится из тугоплавкого материала. Возможно воспользоваться нерабочим паяльником или приобрести кусок стали. Необходимо следить за отсутствием соприкосновения проводов
Важно понимать, что подобного рода устройство используется при незначимых работах, так как температурные пороги, другие параметры не контролируются
Способ №1. Контактная паяльная станция
Для такой паяльной станции вам понадобиться относительно классический паяльник мощностью хотя бы 80 – 100Вт, регулятор мощности (в данном примере мы будем использовать диммер), диодный мост, соединительные провода. Такая паяльная станция будет работать без обратной связи по температуре жала паяльника, поэтому результативность воздействия на припой придется определять опытным путем.

Рис. 1: схема изготовления простейшей станции
Так как в домашней сети напряжение может быть значительно ниже 220В, в схеме паяльной станции будет использоваться диодный мост.
Процесс изготовления состоит из следующих этапов:
- Соберите из четырех диодов мост или возьмите готовую сборку с параметрами работы с 220 В на 300 В;
- Отрежьте питающий шнур на расстоянии 10 – 15 см от ручки, запас нужен для подключения к паяльной станции;
- Зачистите выводы проводов как возле паяльника, так и на шнуре, его также будем использовать для подключения;
- Подключите одну из жил шнура питания к диодному мосту через диммер, а вторую напрямую;
- Подсоедините выводы диодного моста к жилам паяльника, лучше использовать клеммное соединение, болтовое или пайку;
- Места электрических соединений заизолируйте для предотвращения поражения электрическим током при работе паяльной станцией;
- Установите мост и светорегулятор на диэлектрическое основание.
Простейшая паяльная станция готова к использованию, достаточно включить ее в розетку и повернуть ручку в нужное положение. Принцип работы с ней схож с прибором для выжигания по дереву. Работая с крупными элементами, регулятор мощности устанавливается в максимальное положение. С мелкими, выводится в половинное значение, следует отметить, что конструкция регулятора температуры на основе диммера изменяет напряжение питания от 220 до 0В, а вам ограничивать его меньше половины смысла не имеет.





































